Norchard - Level 0 Single Digit Final Selector
INTRODUCTION
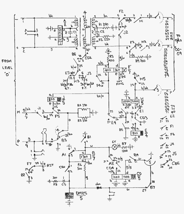
These selectors are trunked from level 0 of the Norchard UAX. They then accept a single digit, which positions a uniselector on outlets connected as multiple numbers 00-09. The selector then acts as a final selector by ringing the called number and providing a transmission bridge for speech.
This multiple range will provide ten "special" lines that can be reached by dialling only two digits. Parkend and Lydney Junction exchange numbers can also reach this range.
This circuit is simple, using elements from any ordinary final selector circuit.
A transformer transmission bridge has been provided to reduce hum on junction calls. All items on the DFR network have been converted to transformer bridges as this considerably reduces longitudinal hum from the mains earths used at each end of the circuit.
The selector is normally marked as free by a battery condition on the incoming P wire.
Relays A, B, CD and E operate on seizure.
When the single digit is received, A1 releasing operates the uniselector magnet and A2 holds CD during pulsing. This is an unusual arrangement for holding CD but was used as no other suitable CD relays were available.
When dial pulsing ceases, CD and then E release. E operates J. During the release lag of E, the called number's P wire is tested. If a battery shows the line to be free, H operates. When H and J are operated, the called number is rung and ring tone is returned to the caller.
When the called number answers, F operates in the usual way. F releases J slowly. F also completes the speech path.
When F operates and whilst J is releasing, a battery pulse is connected to the M wire to operate the caller's meter.
Whilst the selector is in use, an indicator lamp is lit.
On release, the uniselector homes when the B relay restores. When the uniselector is back at its home position, the testing battery is reconnected to the incoming P wire.
Show Level 0 Single Digit Final Selector Circuit as a PDF
 |
Page provided by John Bathgate
This page was last updated on
16th February 2015 |
|